| 产品名称: | M203EX-100 高性能电动机保护器 | |
| 产品品牌: | 大恒 | |
| 产品型号: | M203EX-100 | |
| 产品规格: | 6A / 10A / 32A / 50A / 100A / 200A | |
| 产品颜色: | 黑色 | |
| 产品参数: | 1.电流规格:6A、10A、32A、50A、100A、200A
2.长宽高:105×105×90mm |
|
| 产品优势: | 1.独创“短路模式识别”功能
2.支持短路、接地故障专用继电器保护输出,可直接分断分励脱扣器等开关设备 |
| 商务咨询:18050030838 营销咨询:18650807117 |
QQ:540304518 QQ:1615352551 |
||
| 销售咨询:0592-5764230,0592-5764219 技术支持:0592-5764228,18106937880 售后服务:400-107-0019,18106937876 公司传真:0592-5764098 公司邮箱:taihang@taihang.cc |
|||
大恒 M203EX-100 高性能电动机保护器
产品特点● 超强微电脑DSP数字信号处理芯片,全部交流信号自动频率跟踪真有效值测量,快速、准确; ● 128X64蓝屏LCD中文信息显示,用户界面更友好;96*96规格面板,内部高度集成化,造型美观; ● 配套“三相+零序”一体化互感器,可测量7倍以上的电流过载,工作范围高达315A而无需外接互感器; ● 独创“起动堵转模式识别”采用时域特征智能识别算法,无需人工干预即可准确识别电动机是否发生堵转故障; ● 独创“短路模式识别”可以准确地识别出电动机是否发生相间短路故障,对于难于采用幅度鉴别保护将十分有用;
产品功能1.更为灵活的脱扣设定,保护脱扣可编程控制; 2.融保护与测量功能于一体:丰富的电参数测量功能和强大的保护功能有机融合; 3.防晃电自起动功能允许支持长达200S以上的晃电(停电)再起动,便于实现电动机的分批再起动; 4.自诊断功能,工业级抗干扰、宽温度范围电路设计,主要元器件均采用进口工业级器件,确保保护器可靠工作; 5.多种负荷工作状态热力学数学模型,模拟了电动机发热散热规律,保护器反时限脱扣,可对电动机提供最佳保护; 6.负荷保护隔离输出常开/常闭触点电气上完全绝缘,常开触点具有高达2500VAC的耐压能力,完全符合GB 14048.1、GB14048.4标准,尚未看到其他厂家的类似产品达到该要求;
功能说明
|
|||||||||||||||||||||||||||||||
| 型号 | 功能 | CT125规格 |
|
增安型马达保护M203Ex-100 |
开关量输入热电阻保护接地保护电路环输出通讯 |
M203自带一体化传感器CT125,标准电流规格:6A/10A/32A/50A/100A/200A (200A以上另选CT)选型时应大于马达额定运行电流值。如马达11KW,额定电流32A,选用多功能B型综保,设计型号为M203B-32。 CT130标准电流传感器由3个密电流互感器、1个精密零序电流互感器和处理电路组成。量程为:1A;5A。推荐使用5A规格。用于不能满足要求的CT125场合,如更大的电流规格(保护用电流互感器由用户自备)。5A规格互感器输出功率不小于5 ~ 3.75VA。 |
|
通用型马达保护M203A-100 |
接地保护 |
|
| 功能型马达保护M203B-100 | 开关量输入接地保护电流环输出通讯 | |
![]() |
||
M203保护器增安型保护tE曲线如下图所示:
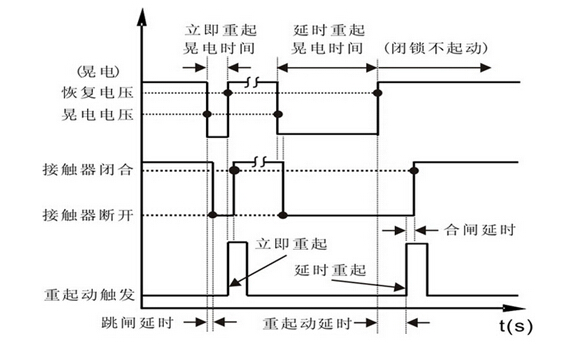
M203保护器具有晃电重起动保护功能,可分为立即重起动和延时重起动保护,如下图所示。
厦门大恒科技有限公司(WWW.SPD-TH.COM) 版权所有 2008-2014